http://www.powerdynamo.biz/eng/parts/805058803.htm
régulateur Vape, remplacement PP302
- tartempion
- Membre
- Messages : 2091
- Enregistré le : jeu. 26 juil. 2018 14:32
- Localisation : Андернос мотоциклетный завод 33
régulateur Vape, remplacement PP302
Pour ceux qui sont enquiquinés avec leur PP 302 mais qui veulent garder l'esthétique de la machine en conservant leur boitier de régulateur, il existe cette solution, à condition de vouloir aussi rester en 6v, ce qui est mon cas
http://www.powerdynamo.biz/eng/parts/805058803.htm
http://www.powerdynamo.biz/eng/parts/805058803.htm
Je n’ai aucune confiance en quelqu’un qui porte à la fois une ceinture et des bretelles… en quelqu’un qui doute de son pantalon.
- tartempion
- Membre
- Messages : 2091
- Enregistré le : jeu. 26 juil. 2018 14:32
- Localisation : Андернос мотоциклетный завод 33
Re: régulateur Vape, remplacement PP302
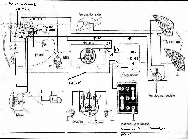
le schéma de branchement avec G 414 (dynamo)
Je n’ai aucune confiance en quelqu’un qui porte à la fois une ceinture et des bretelles… en quelqu’un qui doute de son pantalon.
- westy64
- Amicaliste
- Messages : 1858
- Enregistré le : dim. 23 déc. 2018 17:25
- Localisation : en bas à gauche
- Adhérant : 634
Re: régulateur Vape, remplacement PP302
et on remet le couvercle du PP302 par dessus ?
ou ça tient en entier dans le boitier PP302?
ou ça tient en entier dans le boitier PP302?
Cordialement
Jean
Faire en sorte que nos machines n'en soient qu'à la moitié de leur vie.
IMZ 2010 Tourist
IMZ 1957 M72
KMZ 1969 K750 (vendue)
Jean
Faire en sorte que nos machines n'en soient qu'à la moitié de leur vie.
IMZ 2010 Tourist
IMZ 1957 M72
KMZ 1969 K750 (vendue)
- westy64
- Amicaliste
- Messages : 1858
- Enregistré le : dim. 23 déc. 2018 17:25
- Localisation : en bas à gauche
- Adhérant : 634
Re: régulateur Vape, remplacement PP302
comment as tu trouvé ça ?
je ne vois pas de tarif, le site de VAPE est ... étrange, ils ne déclarent aucun produit pour DNEPR/URAL ...
je ne vois pas de tarif, le site de VAPE est ... étrange, ils ne déclarent aucun produit pour DNEPR/URAL ...
Cordialement
Jean
Faire en sorte que nos machines n'en soient qu'à la moitié de leur vie.
IMZ 2010 Tourist
IMZ 1957 M72
KMZ 1969 K750 (vendue)
Jean
Faire en sorte que nos machines n'en soient qu'à la moitié de leur vie.
IMZ 2010 Tourist
IMZ 1957 M72
KMZ 1969 K750 (vendue)
- tartempion
- Membre
- Messages : 2091
- Enregistré le : jeu. 26 juil. 2018 14:32
- Localisation : Андернос мотоциклетный завод 33
Re: régulateur Vape, remplacement PP302
Je n’ai aucune confiance en quelqu’un qui porte à la fois une ceinture et des bretelles… en quelqu’un qui doute de son pantalon.
- tartempion
- Membre
- Messages : 2091
- Enregistré le : jeu. 26 juil. 2018 14:32
- Localisation : Андернос мотоциклетный завод 33
Re: régulateur Vape, remplacement PP302
Je n’ai aucune confiance en quelqu’un qui porte à la fois une ceinture et des bretelles… en quelqu’un qui doute de son pantalon.
- tartempion
- Membre
- Messages : 2091
- Enregistré le : jeu. 26 juil. 2018 14:32
- Localisation : Андернос мотоциклетный завод 33
Re: régulateur Vape, remplacement PP302
trouvé ça sur le pdf KV custom (ernie Franck ) consacré au PP 302.
quand on lit jusqu'au bout, il en est fait mention...
http://www.russianiron.com/eafranke_ura ... P-302).pdf
y a ça aussi...mais plus difficile d'accés
https://imged.pl/elektroniczny-regulato ... 40365.html
quand on lit jusqu'au bout, il en est fait mention...
http://www.russianiron.com/eafranke_ura ... P-302).pdf
y a ça aussi...mais plus difficile d'accés
https://imged.pl/elektroniczny-regulato ... 40365.html
Je n’ai aucune confiance en quelqu’un qui porte à la fois une ceinture et des bretelles… en quelqu’un qui doute de son pantalon.
- tartempion
- Membre
- Messages : 2091
- Enregistré le : jeu. 26 juil. 2018 14:32
- Localisation : Андернос мотоциклетный завод 33
Re: régulateur Vape, remplacement PP302
régulateur reçu et monté.
l'avantage de ce modèle est de se loger, moyennant 2 coups de scie , dans le boitier du PP302.
il faut virer les excroissances latérales qui permettent de le fixer sur le châssis.
l’intérêt de le loger dans le boitier est de garder la connectique d'origine, cad de passer de façon fiable de cosses plates sortie de régulateur en 6.35 à des cosses rondes pour vis
le régulateur a juste besoin d’être démonté et là encore sans casse, récupérer les canons isolants, y en aura besoin pour isoler les tiges filetées qui vont remplacer les vis du PP302 et faire la liaison entre le Vape et le circuit originel que je n'ai pas voulu changer normalement, les cosses du Vape devraient tomber en face de leur bonne position.
les fils se croisent parce que j'ai voulu mettre les cosses en haut, c'est plus facile pour brancher, donc le vape a fait un demi tour.
pour la fixation dans le boitier, une vis de 4 prise dans la fixation du PP302, montée au frein filet, une contre plaque en métal.
le collier a été supprimé dans le montage final, besoin d'un contact entre le régulateur et le boitier pour assurer sa mise à la masse.
la cosse de masse d'origine a été supprimée en sciant les excroissances latérales juste faire attention à ce que la plaque ne déborde pas trop pour le passage du couvercle du boitier...et voila !!!
l'avantage de ce modèle est de se loger, moyennant 2 coups de scie , dans le boitier du PP302.
il faut virer les excroissances latérales qui permettent de le fixer sur le châssis.
l’intérêt de le loger dans le boitier est de garder la connectique d'origine, cad de passer de façon fiable de cosses plates sortie de régulateur en 6.35 à des cosses rondes pour vis
le régulateur a juste besoin d’être démonté et là encore sans casse, récupérer les canons isolants, y en aura besoin pour isoler les tiges filetées qui vont remplacer les vis du PP302 et faire la liaison entre le Vape et le circuit originel que je n'ai pas voulu changer normalement, les cosses du Vape devraient tomber en face de leur bonne position.
les fils se croisent parce que j'ai voulu mettre les cosses en haut, c'est plus facile pour brancher, donc le vape a fait un demi tour.
pour la fixation dans le boitier, une vis de 4 prise dans la fixation du PP302, montée au frein filet, une contre plaque en métal.
le collier a été supprimé dans le montage final, besoin d'un contact entre le régulateur et le boitier pour assurer sa mise à la masse.
la cosse de masse d'origine a été supprimée en sciant les excroissances latérales juste faire attention à ce que la plaque ne déborde pas trop pour le passage du couvercle du boitier...et voila !!!
Je n’ai aucune confiance en quelqu’un qui porte à la fois une ceinture et des bretelles… en quelqu’un qui doute de son pantalon.
- Kreuzhof
- Amicaliste
- Messages : 5403
- Enregistré le : ven. 4 nov. 2016 20:02
- Localisation : Bavière/Dauphiné
- Adhérant : 611
Re: régulateur Vape, remplacement PP302
Sehr gut.
Et....ça marche?
Et....ça marche?
MT12 de 1982 - Faut que ça tourne!
Rénovation d'un MT12 viewtopic.php?t=461
Rénovation d'un MT12 viewtopic.php?t=461
- tartempion
- Membre
- Messages : 2091
- Enregistré le : jeu. 26 juil. 2018 14:32
- Localisation : Андернос мотоциклетный завод 33
Re: régulateur Vape, remplacement PP302
oui, ça marche...mais, car il y a un mais !!!
mon régime moteur est important pour arriver à la conjonction (lampe qui s’éteint et donc charge) : jusqu'à tomber en carafe, le système conjonctait vers 800 t/mn, ie un ralenti à peine accéléré.
là, je dois avoisiner les 1500/2000 t/mn, c'est pas bon.
de toutes façons , j'ai déjà un problème avec la dynamo : remontée au repère, pas assez de jeu entre dents coté pignon : bruit et échauffement
la charge est bien régulée : pour ma batterie chargée à 6.3v, j'ai 6,6v sans aucun consommateur ( hors allumage ), 7.5v avec les phares.
mon régime moteur est important pour arriver à la conjonction (lampe qui s’éteint et donc charge) : jusqu'à tomber en carafe, le système conjonctait vers 800 t/mn, ie un ralenti à peine accéléré.
là, je dois avoisiner les 1500/2000 t/mn, c'est pas bon.
de toutes façons , j'ai déjà un problème avec la dynamo : remontée au repère, pas assez de jeu entre dents coté pignon : bruit et échauffement
la charge est bien régulée : pour ma batterie chargée à 6.3v, j'ai 6,6v sans aucun consommateur ( hors allumage ), 7.5v avec les phares.
Je n’ai aucune confiance en quelqu’un qui porte à la fois une ceinture et des bretelles… en quelqu’un qui doute de son pantalon.